
今天樂中環保小編給大家分享的是漁場養殖廢水的處理方法及工藝流程,希望對漁場養殖廠老板有所幫助。
隨著近幾年環保趨嚴,很多農業生產項目也成為環保清查的對象,不可否認在進行大規模養殖過程中,肯定會對環境帶來一定的壓力。在水產養殖過程中,同樣面臨著一些污染問題,那么水產養殖最大的污染就是殘餌糞便等有機質對水體的污染。
養殖業的污水在性質上其實仍屬于生活污水,生活污水與工業污水是有本質的不同的,生活污水從某些角度來看,屬于肥水,而工業污水由于含有大量有毒的重金屬和化學毒素,對人和魚蝦以及其他生物有百害無一利,所以,工業污水是國家絕對嚴格管控的。
不過作為生活污水的養殖行業污水還是具有利用價值的。下面根據樂中環保在以往服務過的水產養殖廢水處理的客戶案例來分享一下漁場養殖廢水處理的主要工藝和方法。
一、水產養殖廢水的主要處理工藝
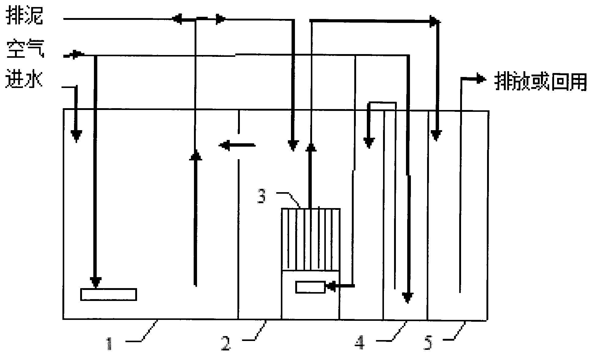
國內外已經發展了許多養殖廢水的處理方法,其中包括物理、化學處理方法和生物膜法等。此外,還有專門針對懸浮顆粒物的處理方法。
1.物理處理法
依據水體及水體中污染物的理化性質,采取曝氣、過濾、沉淀、吸附、氣浮等方法凈化水質,除去水中懸浮物質或有害氣體。

2.化學處理法
利用化學反應來處理水中的污染物或懸浮膠粒。包括絮凝、中和、絡合、氧化還原、消毒等方法。

3.接觸氧化
利用微生物和自養性植物(如綠色藻類、高等水生植物)改良水質,有助于防止殘餌與代謝產物積累所引起的水質敗壞。

4.活性污泥法
活性污泥法中活性污泥由細菌、原生動物等組成,常見的有酵母、霉菌、草履蟲等。該法的應用歷史較長,原理、方法及工藝技術已經成熟,應用于養殖水處理,去處氮磷的效果比較好,但該法占地大,產生的污泥如處理不好會產生二次污染,并且運行費用高。
現有的生物法中,活性污泥法只在鹽度不高的情況下有比較理想的效果,不適于處理海水養殖廢水。

5.生物膜法
生物膜法具有高效、操作簡便等特點。生物膜的載體不同,附著在載體上的微生物的生長量不同,對養殖廢水的處理效果也不同。目前多采用紫外線殺菌器、臭氧發生器、蛋白質分離器和生物過濾器4部分構成養殖污水生物膜處理工藝系統。
常用的生物過濾器有浸沒式生物濾床、滴濾式生物濾床、生物轉盤等。但生物膜法存在抗沖擊力弱、易受污染、不能多次循環利用、運行時間長等缺點,尚不能廣泛的應用于處理養殖污水。
樂中環保科技至今已經服務過50多家水產/海產品養殖廢水處理的養殖場,(公司)且在非常高的性價比的情況下,幫助其實現了水排放達標。同時,部分水產養殖場實現了資源的二次回收利用,項目及設備均穩定運行至今。
如果您想要進一步了解水產/海產品養殖廢水或其它種類污水處理方案和報價,請咨詢樂中環保科技的技術工程師為您一對一定制服務。
免費獲取方案:0532-86720297
技術工程師電話:15244289576
相關推薦:
全國服務熱線:【15244289576】
全國服務熱線:【15165428330】

